Уже недельку как на столе на так званой "рыбе" спроектирован и собран собственоручно ламповый УНЧ на базе Бабушкиного ЧБ телевизора царских времен

Цель постройки - занять вечер хоть чемнибуть полезным, и собрать унч. Начитавшысь инета я слегка был ошаранен той фигней которой страдают.... (дальше только о приятном)
Сборку унч я проводил под звук, тоесть абсолютно без каких либо приборов, ушам всеже больше доверяю, и поскольку ими слушаю решил ими и настраивать.... Получилось очень даже неплохо, если не великолепно!
Шум - его нет, унч не имея регулятора громости(тоесть всегда максимум) вообще не шумел, и негудел, маленький шум, едва заметный слышался если прижаться ухом к колонке.
Мощность - на взгляд 4-6 Вт чистого громкого звука.
Музыка:
попса и т.д - нормально, бас не бубнящий четкий но не громкий, золотая середина
реп, друмендбасс и т.д - ритм здесь все, для вхождения в транс, баса явно маловато, по голове небьет.... (хотя всеже примерно 5 вт, чем бить-то ? =) ) от обильного баса приходиться чуть снизить громкость, слишен перегруз....
инструменталка - я в восторге, я слышу то что раньше никогда неслышал, громкость можно смело накручивать до предела, звук равномерный проникающий, без искажений, илюзия присуцтвия в концертном зале, низы четкие на все запланированые автором, верхушка нешыпит как в китайской технике а поет. Тут можно запасть на инструменталку навсегда.
Фильмы: Воопще красота, особенно когда качественная звуковая дорожка, просмотр фильма "Мишель Вальянж" оставил после себя присущтвия на гонках, вроде негромко, реч как реч, и тут проноситься болид ... ух аж пробирает, стремновато даже =)
еще добавлю, иногда забываю что он включен... раз пеню врубил, а там все начинаеться как будто проводка искрит ... унч за спиной, колонка за ним... думал щас усрусь =)))
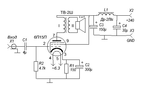
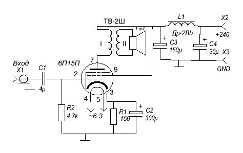
Добавляю схему моего УНЧ, здесь все точно также как у меня на столе собрано.
Питание от ТС-180, Диодный мост на Д226Б, Дросель и Выходной трансформатор указаны на схеме, лампа 6П15П, первая под руку попала, на ней и собрал, возможная замена 6П14П,6П18П работать будит но так как умненя я незнаю. Сори за коряво начерченую схему... найденая специально програмулька оказалась неочень =), в автокаде чтоли нарисовать ? =))